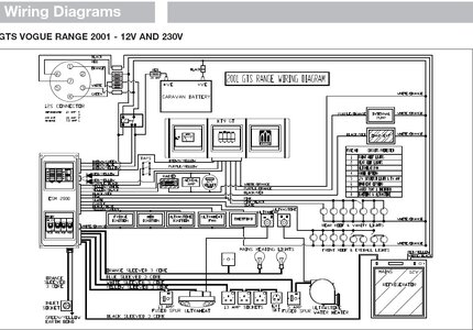
I have lost power to my Whale pump on my Abbey 215 GTS. I have had a meter to the connectors in the plug and there is no power there. I have looked at the fuse box and can not see any blown fuses. Any ideas are welcome. I can manage for a little while with water for cooking, but need to get the shower going. I'm basically living in the van at the moment.



